Installation verrouillage centralisé universel , Grand Air et fermeture des ouvrants

Les voyants, montre, radar de recul, compte tour, téléphone, clé, etc ...
Avatar de l’utilisateur
troublouse
Messages : 538
Inscription : 11 mars 2012, 21:00
Localisation : FRANCE - (37) - Indre et Loire - Tours

Installation verrouillage centralisé universel , Grand Air et fermeture des ouvrants

Message par troublouse »

Bonjour à tous,
ayant comme d'autres :roll: perdu une clé j'ai décidé d'installer un verrouillage centralisé universel en plus de celui d'origine.

personnes intéressées par un Kit complet:
Orignal : 2
Knarfi : 1
Avantime 91 : 1
KVB-212 : 1

Voici les deux versions

1-version verrouillage centralisé et ouverture Grand air 2- version verrouillage centralisé ,fermeture des ouvrants et ouverture Grand air
Rappel du fonctionnement:
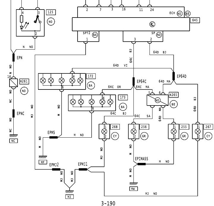
l’interrupteur situé ente les 2 siéges ref"123" sue le schéma envoi une masse en 23 pour la fermeture et une masse en 24 pour l’ouverture sur le connecteur SS1de la BII (ref 645 sur le schéma )
BII.JPG
connecteur SS1.JPG
L'interrupteur situé entre les 2 sièges " s'endort "au bout d'un certain temps ; pour le "réveiller" il faut simuler une ouverture de porte en envoyant une masse sur le point 8 (porte droite) ou 20 ( porte gauche )du connecteur SS1 de la BII (ref 645 sur le schéma )
connecteur SS1-portière.JPG
Quand on ouvre ou ferme avec la télécommande les indicateurs de direction clignotent il faut donc envoyer la commande sur les points 2 et 3 du connecteur SP de la BII
Connecteur SP-indicateur de direction.JPG
La suite de l'installation bientôt
Dernière modification par troublouse le 02 avr. 2016, 19:15, modifié 6 fois.
Image
ESPACE 1 Phase 1 2000TSE de 1985 303700km .
ESPACE 1 Phase 2 2000GTS Ambulance SANICAR de 1990 226700Km
ESPACE 1 Phase 2 2.0i Connolly Limited de 1990 407000 Km
BMW R1100RT.
Avatar de l’utilisateur
troublouse
Messages : 538
Inscription : 11 mars 2012, 21:00
Localisation : FRANCE - (37) - Indre et Loire - Tours

Re: Installation verrouillage centralisé universel

Message par troublouse »

La suite.

J'ai fait l’acquisition de ce kit:
module aliexpress.JPG
il dispose de deux télécommande avec lame de clef vierge
choix clef.JPG
sur la documentation du Kit il faut dans notre cas faire le choix de la commande par une masse ( negative trigger )
DSCN2023.JPG
voici les différents fils à câbler:
schema.JPG
les fils Blanc et Noir/blanc sont pour la fermeture et l'ouverture.

Pour le "reveil" de la BII j'ai modifié le module afin d'utiliser le fil rouge/noir pour cette fonction.
J'ai aussi soudé directement des fils sur le module pour le mettre en configuration "Negative Trigger"

Avant:
DSCN2017.JPG
DSCN2021.JPG
Après :
DSCN2041.JPG
DSCN2028.JPG
maintenant je vais trier les photos pour la suite
Image
ESPACE 1 Phase 1 2000TSE de 1985 303700km .
ESPACE 1 Phase 2 2000GTS Ambulance SANICAR de 1990 226700Km
ESPACE 1 Phase 2 2.0i Connolly Limited de 1990 407000 Km
BMW R1100RT.
Avatar de l’utilisateur
troublouse
Messages : 538
Inscription : 11 mars 2012, 21:00
Localisation : FRANCE - (37) - Indre et Loire - Tours

Re: Installation verrouillage centralisé universel

Message par troublouse »

On débranche la batterie avant tout cablage.

Nous avons donc à cabler sur les connecteurs de la BII:

Connecteur SS1 bleu 26 points :

20 : contact porte avant gauche "réveil " sur fil rouge/noir du module
23 : fermeture porte sur fil blanc du module
24 : ouverture porte sur fil blanc/noir du module

Connecteur SP noir 16 points :

1: Alim 12V du module
2 :Cligno droit sur marron du module
3: Cligno gauche sur marron du module

J'ai repiqué la masse du module sur STP2
BII.JPG
Raccordement sur SS1
DSCN2038.JPG
Raccordement sur SP
DSCN2034.JPG
Raccordement sur SPT2
DSCN2035.JPG
on rebranche tous les connecteurs et on rebranche la batterie .

Il reste à faire tailler les 2 lames vierges : 10 euros les 2 chez le cordonnier du coin.
DSCN2053.JPG
Cloner le transpondeur de ma clef d'origine sur un transpondeur TPX2 avec cette machine:
DSCN2056.JPG
ouvrir la télécommande pour y mettre le transpondeur
DSCN2059.JPG
refermer la télécommande et faire des tests ......ça marche :mrgreen:
DSCN2054.JPG
Une journée bien occupée , j’espère ne pas avoir oublier trop d'explication :roll: sinon posez des questions :mrgreen:
Image
ESPACE 1 Phase 1 2000TSE de 1985 303700km .
ESPACE 1 Phase 2 2000GTS Ambulance SANICAR de 1990 226700Km
ESPACE 1 Phase 2 2.0i Connolly Limited de 1990 407000 Km
BMW R1100RT.
renoforever
Messages : 370
Inscription : 02 avr. 2012, 17:25
Localisation : PARIS

Re: Installation verrouillage centralisé universel

Message par renoforever »

Alors là tu bats tous les records ! Après t'être échauffé sur un module E85 tu nous inventes une télécommande plus transpondeur programmé. Respect !
Je vais t'amener mon vaisseau : en 2 minutes tu auras remis mes 2 télécommandes en fonction !
J'ai souvenir de Koukiz et de ses montages audio et GPS tout aussi impressionnants.
Avantime Privilège V6 BVM gris acier intérieur cuir beige sahara nov 2001 139 000 kms, E85 depuis mai 2012
Avatar de l’utilisateur
troublouse
Messages : 538
Inscription : 11 mars 2012, 21:00
Localisation : FRANCE - (37) - Indre et Loire - Tours

Re: Installation verrouillage centralisé universel

Message par troublouse »

Le problème c'est que je ne sais pas programmer des télécommandes d'origine :oops:
C'est Brio qui est en train de bosser dessus.
Image
ESPACE 1 Phase 1 2000TSE de 1985 303700km .
ESPACE 1 Phase 2 2000GTS Ambulance SANICAR de 1990 226700Km
ESPACE 1 Phase 2 2.0i Connolly Limited de 1990 407000 Km
BMW R1100RT.
Avatar de l’utilisateur
mac-avant
Messages : 638
Inscription : 30 janv. 2011, 07:23
Localisation : FRANCE - (92) - Hauts de Seine

Re: Installation verrouillage centralisé universel

Message par mac-avant »

Bravo!!!!!!!!!!!!!

ça fait plus deux ans que j'ai un kit comme le tien qui dort dans son emballage.
Imagev6 privilège , couleur cannelle, KS, jantes 18", multimédia 9" camera de recul, retros vidéo , kit E85.


"désolé pour mes fautes d'orthographes ! Antony "
Avatar de l’utilisateur
troublouse
Messages : 538
Inscription : 11 mars 2012, 21:00
Localisation : FRANCE - (37) - Indre et Loire - Tours

Re: Installation verrouillage centralisé universel

Message par troublouse »

Tu vois ce qu'il te reste à faire... :mrgreen:
Image
ESPACE 1 Phase 1 2000TSE de 1985 303700km .
ESPACE 1 Phase 2 2000GTS Ambulance SANICAR de 1990 226700Km
ESPACE 1 Phase 2 2.0i Connolly Limited de 1990 407000 Km
BMW R1100RT.
Avatar de l’utilisateur
avantime91
Messages : 1175
Inscription : 20 nov. 2011, 15:30
Localisation : FRANCE - (91) - Essonne - Breuillet

Re: Installation verrouillage centralisé universel

Message par avantime91 »

Franchement respect ,il y a des bons sur ce forum :shock:
Encore bravo pour ton travail l'ami ,tu mérites bien tes barrettes de capitaine :wink:
Il faut en faire un beau tuto d'urgence :idea:
ImageImage
Image
brio77
Donateur 2008 & 2009 & 2010 & 2013 & 2016 [Merci !]
Messages : 6875
Inscription : 19 déc. 2006, 11:14
Localisation : FRANCE - (35) Ille et Vilaine - DINARD

Re: Installation verrouillage centralisé universel

Message par brio77 »

Bravo, en plus un résultat avec des clés, genre Peugeot, qui ne font plus de trous dans les poches des jeans !!! :wink: :mrgreen:
Magnifique !!!
Image
Avatar de l’utilisateur
avantime91
Messages : 1175
Inscription : 20 nov. 2011, 15:30
Localisation : FRANCE - (91) - Essonne - Breuillet

Re: Installation verrouillage centralisé universel

Message par avantime91 »

Du coup ,comme nos hayons s'ouvrent avec une commande électrique ! n'est il pas possible d'utiliser le bouton de la télécommande pour ouvrir celui ci :?:
Dernière modification par avantime91 le 11 févr. 2015, 13:33, modifié 1 fois.
ImageImage
Image
Avatar de l’utilisateur
mac-avant
Messages : 638
Inscription : 30 janv. 2011, 07:23
Localisation : FRANCE - (92) - Hauts de Seine

Re: Installation verrouillage centralisé universel

Message par mac-avant »

Nico c'est ce que je voulais faire en achetant le kit.
Imagev6 privilège , couleur cannelle, KS, jantes 18", multimédia 9" camera de recul, retros vidéo , kit E85.


"désolé pour mes fautes d'orthographes ! Antony "
Avatar de l’utilisateur
avantime91
Messages : 1175
Inscription : 20 nov. 2011, 15:30
Localisation : FRANCE - (91) - Essonne - Breuillet

Re: Installation verrouillage centralisé universel

Message par avantime91 »

:D
ImageImage
Image
brio77
Donateur 2008 & 2009 & 2010 & 2013 & 2016 [Merci !]
Messages : 6875
Inscription : 19 déc. 2006, 11:14
Localisation : FRANCE - (35) Ille et Vilaine - DINARD

Re: Installation verrouillage centralisé universel

Message par brio77 »

avantime91 a écrit :Du coup ,comme nos hayons s'ouvrent avec une commande électrique ! n'est il pas possible d'utiliser le bouton de la télécommande pour ouvrir celui ci :?:
Par contre, il faudrait mettre des vérins pour le lever, car sur la partie basse, les vérins le plaquent.... :|
Image
BeZyaH
Messages : 544
Inscription : 14 nov. 2013, 19:37
Localisation : FRANCE - (29) - Finistère - Brest

Re: Installation verrouillage centralisé universel

Message par BeZyaH »

Bravo Troublouse,
chapeau bas, quelle maitrise!
Image
V6 BVA Privilège, Bleu Méthyl, cuir 03, DEOT T004002,120053kms au 31/10/2016
Avatar de l’utilisateur
mac-avant
Messages : 638
Inscription : 30 janv. 2011, 07:23
Localisation : FRANCE - (92) - Hauts de Seine

Re: Installation verrouillage centralisé universel

Message par mac-avant »

Et il y a un troisième bouton qui peut servir à ouvrir le mode grand air vu qu'il y a déjà le kit de fermeture de celui ci.
Imagev6 privilège , couleur cannelle, KS, jantes 18", multimédia 9" camera de recul, retros vidéo , kit E85.


"désolé pour mes fautes d'orthographes ! Antony "
Avatar de l’utilisateur
troublouse
Messages : 538
Inscription : 11 mars 2012, 21:00
Localisation : FRANCE - (37) - Indre et Loire - Tours

Re: Installation verrouillage centralisé universel

Message par troublouse »

C'est une bonne idée je vais y réfléchir :mrgreen:
Image
ESPACE 1 Phase 1 2000TSE de 1985 303700km .
ESPACE 1 Phase 2 2000GTS Ambulance SANICAR de 1990 226700Km
ESPACE 1 Phase 2 2.0i Connolly Limited de 1990 407000 Km
BMW R1100RT.
Avatar de l’utilisateur
avantime91
Messages : 1175
Inscription : 20 nov. 2011, 15:30
Localisation : FRANCE - (91) - Essonne - Breuillet

Re: Installation verrouillage centralisé universel

Message par avantime91 »

Peut être bientôt un nouveau kit prêt à monter pour nos vaisseaux :mrgreen:
ImageImage
Image
Avatar de l’utilisateur
Alphomega
Messages : 806
Inscription : 22 mai 2013, 18:41
Localisation : FRANCE - (66) - Pyrénées-Orientales - PIA
Contact :

Re: Installation verrouillage centralisé universel

Message par Alphomega »

Prêt à monter... j'y arriverai peut-être...
:lol:
http://alphomega66.free.fr (Gilles) Image 295000 km
Avatar de l’utilisateur
troublouse
Messages : 538
Inscription : 11 mars 2012, 21:00
Localisation : FRANCE - (37) - Indre et Loire - Tours

Re: Installation verrouillage centralisé universel

Message par troublouse »

Bon et bien c'est tout réfléchi :mrgreen: je viens de faire le nouveau plan et je teste le proto ouverture "Grand Air " demain
Image
ESPACE 1 Phase 1 2000TSE de 1985 303700km .
ESPACE 1 Phase 2 2000GTS Ambulance SANICAR de 1990 226700Km
ESPACE 1 Phase 2 2.0i Connolly Limited de 1990 407000 Km
BMW R1100RT.
Avatar de l’utilisateur
mac-avant
Messages : 638
Inscription : 30 janv. 2011, 07:23
Localisation : FRANCE - (92) - Hauts de Seine

Re: Installation verrouillage centralisé universel

Message par mac-avant »

Super !!!!!!!!!! 8) on compte sur toi
Imagev6 privilège , couleur cannelle, KS, jantes 18", multimédia 9" camera de recul, retros vidéo , kit E85.


"désolé pour mes fautes d'orthographes ! Antony "
Avatar de l’utilisateur
Spaza
Messages : 4864
Inscription : 24 avr. 2011, 23:29
Localisation : FRANCE - (57) - Moselle - Vallée de la Fensch

Re: Installation verrouillage centralisé universel

Message par Spaza »

Bravo
teixeira41
Messages : 83
Inscription : 01 févr. 2015, 17:03

Re: Installation verrouillage centralisé universel

Message par teixeira41 »

Franchement il y a que des bons sur ce site bravo pour la télécommande tu peux te mettre à ton compte car t'a du boulot assuré :D :D :D Si tu passes sur Romorantin fais moi signe :mrgreen: :mrgreen: :mrgreen: lol
Image
Avatar de l’utilisateur
troublouse
Messages : 538
Inscription : 11 mars 2012, 21:00
Localisation : FRANCE - (37) - Indre et Loire - Tours

Re: Installation verrouillage centralisé universel

Message par troublouse »

J'y étais hier :lol:
Image
ESPACE 1 Phase 1 2000TSE de 1985 303700km .
ESPACE 1 Phase 2 2000GTS Ambulance SANICAR de 1990 226700Km
ESPACE 1 Phase 2 2.0i Connolly Limited de 1990 407000 Km
BMW R1100RT.
Avatar de l’utilisateur
avantime91
Messages : 1175
Inscription : 20 nov. 2011, 15:30
Localisation : FRANCE - (91) - Essonne - Breuillet

Re: Installation verrouillage centralisé universel

Message par avantime91 »

troublouse a écrit : Bon et bien c'est tout réfléchi :mrgreen: je viens de faire le nouveau plan et je teste le proto ouverture "Grand Air " demain

J’espère que tu vas nous faire un kit prêt à monter :idea: :mrgreen:
ImageImage
Image
Avatar de l’utilisateur
Alaing
Donateur 2012 & 2018 [Merci !]
Messages : 742
Inscription : 25 janv. 2012, 14:47
Localisation : FRANCE - (33) - Gironde - Bordeaux

Re: Installation verrouillage centralisé universel

Message par Alaing »

C'est beau d'avoir du temps...et la compétence ;-)
Bravo Yves. Alaing
Avantime V6 BVM Privilège Gris acier 241 700 km - V6 BVA Privilège Steppe 185 000 km - BMW F 650 GS Dakar - Honda 1000 Africa Twin
Répondre

Revenir à « Les Ordinateurs de bord et leurs problèmes »